Tohoku Univ. Technology : Production method of carbon material: T13-160
Large amount production of carbon material at relatively low temperature
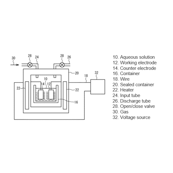
CVD and electrochemical method are known to product carbon material such as carbon nanotubes or graphenes. In the CVD process, carbon material is produced at high temperature in order to decompose the precursor molecule that provides the carbon. The hydrothermal electrochemical method can produce carbon material at lower temperature than CVD method. However, the amount of carbon material produced by this method is small. This invention is to enable to produce large amount of carbon material at relatively low temperature. In this production method, carbon material is produced from aqueous solution in which the temperature is 100℃ or higher, the pressure is greater than 1 atm, and soluble carbonaceous precursors by a hydrothermal electrochemical method. The produced carbon material can be composed of at least one of diamond like carbon, carbon nanotube, graphene, diamond. This invention is to enable to produce large amount of carbon material at relatively low temperature.
Inquire About This Product
basic information
For details, please contact us or refer to the PDF.
Price range
Delivery Time
Applications/Examples of results
For details, please contact us or refer to the PDF.
catalog(1)
Download All CatalogsCompany information
The revenue generated from technology transfer is reinvested into universities and researchers as new research funding, which is used to create further research outcomes. To ensure the smooth operation of this cycle, known as the "Intellectual Creation Cycle," we will actively promote technology transfer. The types of seeds we handle include patents, know-how, databases, and programs. We have established a collaborative framework by concluding basic technology transfer agreements with the following universities (as of April 1, 2026): - Tohoku University - Hirosaki University - Iwate University - Akita University - Fukushima University - Yamagata University - Tohoku Gakuin University - Iwate Medical University - Fukushima Medical University - Aizu University - Miyagi University - Hokkaido University - Muroran Institute of Technology - Showa Medical University - Asahikawa Medical University










